Логотип АстронЭнерго

Опоры А14Б 583.000 серии 5.900-7 выпуск 4

Опоры  А14Б 583.000 серии 5.900-7 выпуск 4

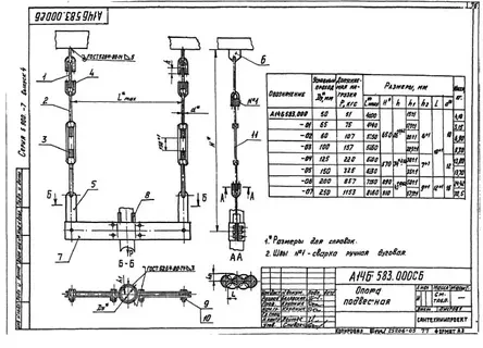
Опоры А14Б 583.000 СБ. Опора подвесная А14Б 583.000 серии 5.900-7 выпуск 4.

А14Б 583.000 Опоры подвесные применяются для крепления вертикальных трубопроводов, транспортирующих воду и пар с температурой до 150°С, либо холодоноситель с температурой от -15°С до 15°С с максимальным давлением до 1,6 МПа (16 кгс/см2). Условный диаметр прокладываемых трубопроводов Ду 50 – 250 мм.

Опоры подвесные А14Б 583.000 СБ изготавливаются в соответствии с чертежами серии 5.900-7 выпуск 4.

Стандартно  опоры А14Б 582.000 изготавливаются из марок стали сталь 3, 20, 09Г2С. Стандартное покрытие – транспортировочный грунт ГФ-021.

1769666394298-294183383-i__5_                 

Обозначение

Условный проход Ду, мм

Допускаемая нагрузка Р, кгс

Размеры, мм

Масса, кг

Lᵐᵃˣ

H

А14Б 583.000

50

51

400,0

650,0

4,10

А14Б 583.000-01

65

75

440,0

650,0

5,15

А14Б 583.000-02

80

107

550,0

650,0

6,90

А14Б 583.000-03

100

157

560,0

650,0

9,30

А14Б 583.000-04

125

220

600,0

670,0

13,80

А14Б 583.000-05

150

325

630,0

670,0

13,70

А14Б 583.000-06

200

857

750,0

890,0

24,42

А14Б 583.000-07

250

1153

860,0

910,0

30,50

 

Подбор и поставка

Уточним наличие и подготовим КП по этой позиции

Поможем с подбором исполнения, проверим доступность на складе и отправим коммерческое предложение по выбранной позиции или аналогам.

Смотрите также

Другие подкатегории раздела

Опоры подвижные трубопроводов
подвижные скользящие опоры трубопроводов. Подбор,консультация,продажа со склада в Москве, доставка по РФ
Накладка Т94 серия 4.903-10 выпуск 1 на тройники усиливающая
Накладка Т94 серия 4.903-10 выпуск 1
Крепления газопроводов УКГ Серия 5.905 - 18.05: Узлы и детали крепления газопроводов
Серия 5.905 - 18.05: Узлы и детали крепления газопроводов
Опоры водопровода в футляре
Опоры водопровода в футляре.Подбор,консультация,продажа со склада в Москве, доставка по РФ
Опоры 313.ТС-008.000 скользящие для трубопроводов в ППУ изоляции
Опоры 313.ТС-008.000 скользящие для трубопроводов в ППУ изоляции.Подбор,консультация,продажа со склада в Москве, доставка по РФ
Опоры ТД-1-487-1997.00.000 скользящие для трубопроводов в ППУ изоляции
Опоры ТД-1-487-1997.00.000 Подбор,консультация,продажа со склада в Москве, доставка по РФ
Опоры ГОСТ 30732-2006 скользящие опоры для стальных трубопроводов
Опоры ГОСТ 30732-2006/Подбор,консультация,продажа со склада в Москве, доставка по РФ
Хомуты сварные ГОСТ 24138-80
Хомуты сварные по ГОСТ 24138-80. Подбор,консультация,продажа со склада в Москве, доставка по РФ